65111-8600003СПГ, 65111-8600003-10СПГ Схема пневмогидравлическая-2
/ КамАЗ 65111

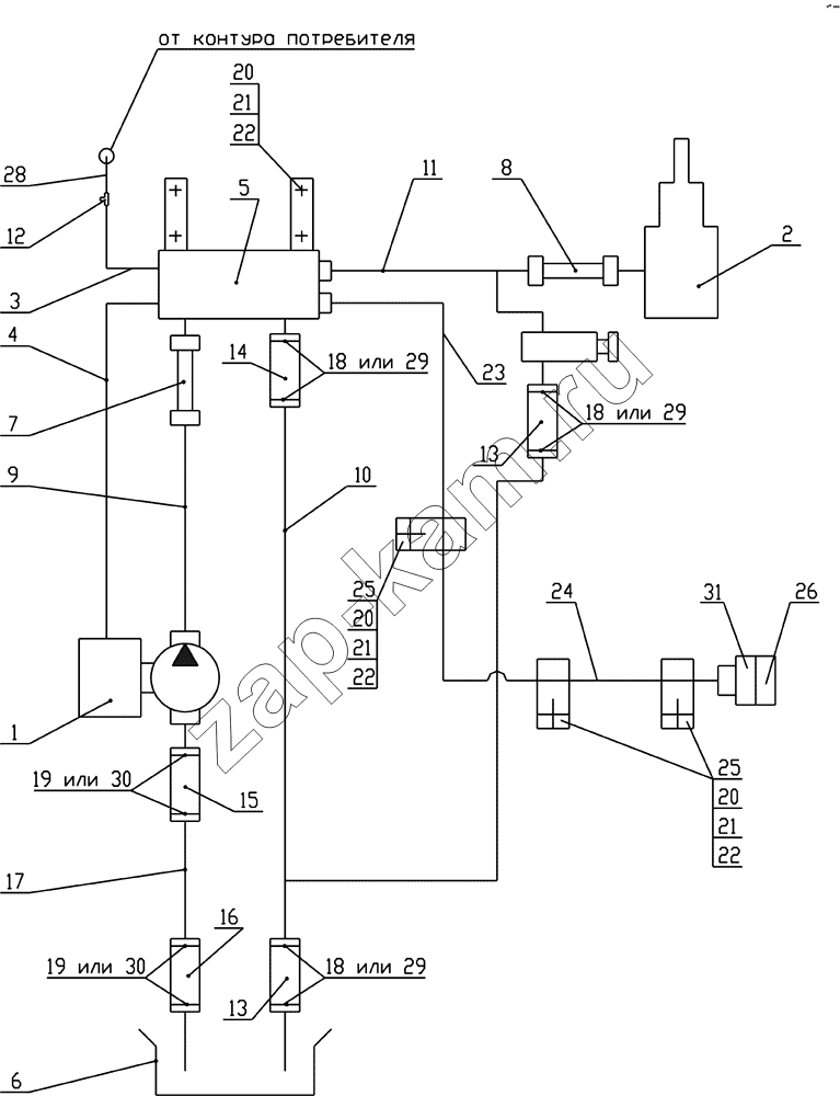
1
2
3
4
5
6
7
8
9
10
11
12
13
13
14
15
16
17
18
18
18
19
19
20
20
20
21
21
21
22
22
22
23
24
25
25
26
28
29
29
29
30
30
31
Поз. | Артикул | Название детали | Кол-во | |
---|---|---|---|---|
1 | 5511-4202001-30СБ | Установка коробки отбора мощности с насосом | 1; | |
2 | 65111-8603001СБ | Установка гидроцилиндра | 1; | |
3 | 55102-8606020СБ | Трубка подвода воздуха | 1; | |
4 | 65115-8606020СБ | Трубка подвода воздуха | 1; | |
5 | 65115-8607220СБ | Блок управления | 1; | |
6 | 5511-8608001-10СБ | Установка бака масляного | 1; | |
7 | 5511-8609090-01СБ | Рукав высокого давления | 1; | |
8 | 55102-8609090СБ | Рукав высокого давления | 1; | |
9 | 5511-8609135-10СБ | Труба высокого давления | 1; | |
10 | 65115-8609152СБ | Труба низкого давления | 1; | |
11 | 65115-8609170-01СБ | Труба высокого давления | 1; | |
12 | 864919 | Тройник проходной | 1; | |
13 | 5511-8609116 | Рукав | 2; | |
14 | 5511-8609117 | Рукав | 1; | |
15 | 5511-8609120-10 | Рукав длина 80 | 1; | |
16 | 5511-8609121 | Рукав длина 260 | 1; | |
17 | 5511-8609130-40 | Труба (с коробкой передач модели 14) | 1; | |
18 | СБИТ 305419.003-21 | Хомут стяжной (20-35)х9 СБИТ 305419003ТУ | ; | |
19 | СБИТ 305419.004-20 | Хомут стяжной (35-50)х13 СБИТ 305419.003ТУ | ; | |
20 | 1/59707/21 | Болт М10х1,25-6gх25 | 7; | |
21 | 1/21647/11 | Гайка М10х1,25-6Н | 7; | |
22 | 1/05168/70 | Шайба 10 пружинная | 7; | |
23 | 65115-8609180-10 | Труба высокого давления | 1; | |
24 | 65111-8609182СБ | Труба высокого давления | 1; | |
25 | 188609228 | Скоба | 3; | |
26 | 18.8609260СБ | Заглушка | 1; | |
28 | 55102-8606030СБ | Трубка подвода воздуха | 1; | |
29 | TORRO 25-40/12-С7W1 | Хомут с червячной резьбой DIN 3017 | ; | |
30 | TORRO 32-50/12-C7W1 | Хомут с червячной резьбой | ; | |
31 | У3.4581-77178412-1.СБ | Корпус запорного устройства левый | 1; |
Содержащиеся в справочниках-каталогах запасные части и детали не предлагаются к продаже, а носят исключительно информационный характер