65115-8600003-20 СПГ Опрокидывающее устройство
/ КамАЗ 65115
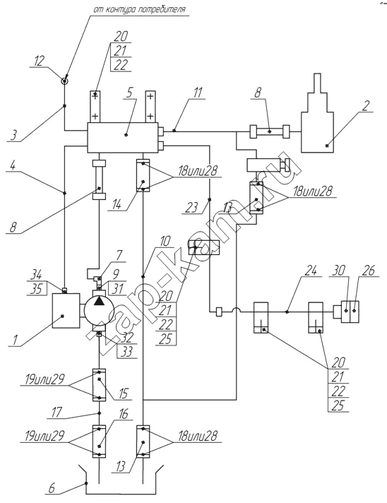
/36.gif)
1
2
3
4
5
6
7
8
8
9
10
11
12
13
13
14
15
16
17
18
18
18
19
19
20
20
20
21
21
21
22
22
22
23
24
25
25
26
28
28
28
29
29
30
31
32
33
34
35
Поз. | Артикул | Название детали | Кол-во | |
---|---|---|---|---|
1 | MEILLER 265/1 | Насос | 1; | |
2 | 65111-8603001 | Установка гидроцилиндра | 1; | |
3 | 55111-8606015 | Трубка подвода воздуха | 1; | |
4 | 65115-8606020 | Трубка подвода воздуха | 1; | |
5 | 65115-8607220 | Блок управления | 1; | |
6 | 65115-8608001 | Установка бака масляного | 1; | |
7 | 6520-8609137-06 | Угольник поворотный | 1; | |
8 | 55102-8609090 | Рукав высокого давления в сборе | 2; | |
9 | 65115-8609112 | Штуцер | 1; | |
10 | 65115-8609152 | Труба низкого давления | 1; | |
11 | 65115-8609170-01 | Труба высокого давления | 1; | |
12 | 864919 | Тройник проходной | 1; | |
13 | 5511-8609116 | Рукав | 2; | |
14 | 5511-8609117 | Рукав | 1; | |
15 | 5511-8609120-10 | Рукав длина 80 | 1; | |
16 | 5511-8609121 | Рукав длина 260 | 1; | |
17 | 65115-8609130 | Труба низкого давления | 1; | |
18 | СБИТ 305419.003-21 | Хомут стяжной (20-35)х9 СБИТ 305419.003ТУ | 6; | |
19 | СБИТ 305419.004-20 | Хомут стяжной (35-50)х13 СБИТ 305419.003ТУ | 4; | |
20 | 1/59707/21 | Болт М10х1,25-6gх25 | 7; | |
21 | 1/21647/11 | Гайка М10х1,25-6Н | 7; | |
22 | 1/05168/73 | Шайба 10 пружинная | 7; | |
23 | 65115-8609180-10 | Труба высокого давления | 1; | |
24 | 65115-8609182-10 | Труба высокого давления | 1; | |
25 | 18.8609228 | Скоба | 3; | |
26 | 18.8609260 | Заглушка | 1; | |
28 | TORRO 25-40/12-C7W1 | Хомут с червячной резьбой DIN 3017 | 6; | |
29 | TORRO 32-50/12-C7W1 | Хомут с червячной резьбой | 4; | |
30 | УЗ.4581-77178412-1 | Корпус запорного устройства левый | 1; | |
31 | 019-022-19-2-2 | Кольцо | 1; | |
32 | 65115-8609111 | Патрубок | 1; | |
33 | 041-045-25-2-3 | Кольцо | 1; | |
34 | 65115-8606113-01 | Штуцер | 1; | |
35 | 1/02984/60 | Прокладка 12,2х18х1,5 | 1; |
Содержащиеся в справочниках-каталогах запасные части и детали не предлагаются к продаже, а носят исключительно информационный характер