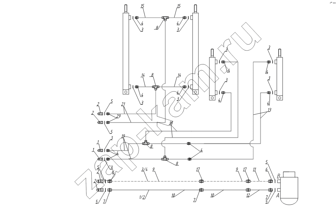
Схема гидравлическая ВТ1
/ Тонар ПТ4-30

1
1
1
2
2
2
2
2
3
3
3
3
3
3
3
3
3
3
3
4
4
4
4
4
4
4
4
4
4
4
5
5
5
5
5
5
6
6
7
7
7
8
8
8
8
9
9
10
10
11
12
13
14
14
15
15
17
17
18
19
21
Поз. | Артикул | Название детали | Кол-во | |
---|---|---|---|---|
1 | 2332910408 | БРС | 2; | |
2 | 4599160016 | БРС | 4; | |
3 | 4599188002 | Кольцо с манжетой | 10; | |
4 | 2332911325 | Штуцер | 10; | |
5 | 4599188001 | Кольцо с манжетой | 6; | |
6 | 2332910242 | Штуцер | 2; | |
7 | 2332910243 | Штуцер | 4; | |
8 | 2332911269 | Тройник | 4; | |
9 | 5511870005 | РНД | 2; | |
10 | 5511860937 | РВД | 2; | |
11 | 5511870002 | РНД | 1; | |
12 | 5511860904 | РВД | 2; | |
13 | 5511860299 | РВД | 2; | |
14 | 5511860837 | РВД | 2; | |
15 | 5511860834 | РВД | 2; | |
17 | 2332910390 | Штуцер | 2; | |
18 | 5511860833 | РВД | 2; | |
19 | 3449612537 | РВД | 2; | |
21 | 5511860298 | РВД | 2; |
Содержащиеся в справочниках-каталогах запасные части и детали не предлагаются к продаже, а носят исключительно информационный характер