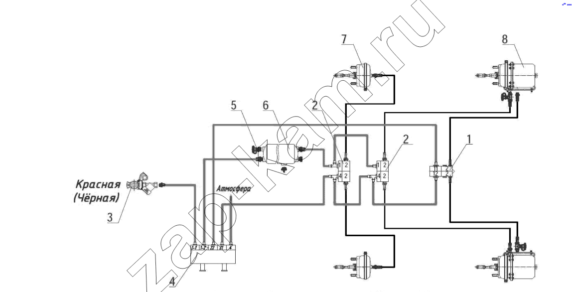
Схема пневматическая
/ Тонар ПТ4-30

1
2
2
3
4
5
6
7
8
Поз. | Артикул | Название детали | Кол-во | |
---|---|---|---|---|
1 | 1284000136 | Клапан быстрого оттормаживания | 1; | |
2 | 4512935076 | Клапан ускорительный | 1; | |
3 | 4591191003 | Головка соеденительная | 1; | |
4 | 4591191117 | Клапана растормаживания полуприцепа 971 002 900 0 | 1; | |
5 | 1284000160 | Клапан слива конденсата | 1; | |
6 | 1284000152 | Клапан контрольного вывода | 1; | |
7 | 5512300061 | Камера тормозная Т24 | 2; | |
8 | 5512300064 | Тормозная камера Т24/30 | 2; |
Содержащиеся в справочниках-каталогах запасные части и детали не предлагаются к продаже, а носят исключительно информационный характер