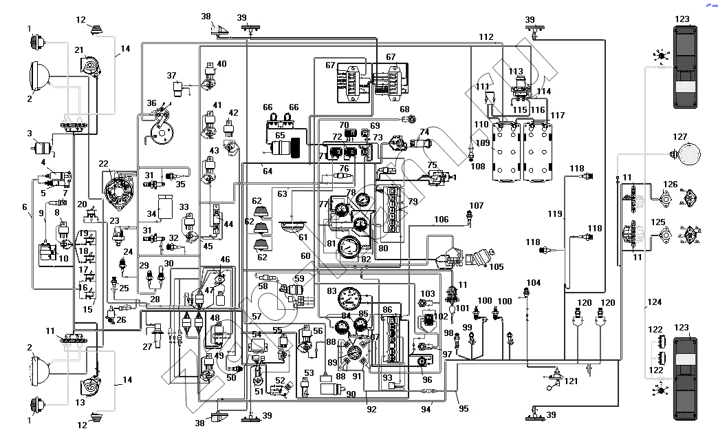
Схема электрооборудования
/ УралАЗ УРАЛ-55571-40

1
1
2
2
3
4
5
6
7
8
9
10
11
11
11
11
12
12
13
14
14
15
16
17
18
19
20
21
22
23
24
25
26
27
28
29
30
31
31
32
33
34
35
36
37
38
38
39
39
39
39
40
41
42
43
44
45
46
47
48
49
50
51
52
53
54
55
56
57
58
59
60
61
62
62
62
63
64
65
66
66
67
67
68
69
70
71
72
73
74
75
76
77
78
79
80
81
82
83
84
85
86
87
88
88
89
90
91
92
93
94
95
96
97
98
99
100
100
101
102
103
104
105
106
107
108
109
110
111
112
113
114
115
116
117
118
118
118
119
120
120
121
122
122
123
123
124
125
126
127
Поз. | Артикул | Название детали | Кол-во | |
---|---|---|---|---|
1 | ПФ130-3712010-Б | Фонарь передний | 2; | |
2 | 671.3711010 | Фара в сборе | 2; | |
3 | МЭ252-3730000 | Электродвигатель подогревателя | 1; | |
4 | 11.3741060 | Нагреватель топлива | 1; | |
5 | ПЖД30-1015500-04 | Клапан электромагнитный с форсункой и электронагревателем в сборе | 1; | |
6 | 4320-3724082 | Пучок проводов подогревателя | 1; | |
7 | СН423-3707000 | Свеча подогревателя | 1; | |
8 | 90.3747010 | Реле дальнего света фар | 1; | |
9 | 4320-3724140-01 | Провод высокого напряжения подогревателя | 1; | |
10 | 9301.373401 | Источник высокого напряжения | 1; | |
11 | 17.3723000 | Панель соединительная | 5; | |
12 | 511.3726010 | Повторитель боковой указателя поворота | 2; | |
13 | С307Д | Звуковой сигнал высокого тона | 1; | |
14 | 4320-3724170-10 | Провод к боковому повторителю в сборе | 2; | |
15 | 4320-3724138 | Провод высокого напряжения с помехоподавительным сопротивлением | 1; | |
16 | ВН-45М | Выключатель клапана | 1; | |
17 | ВН-45М | Выключатель клапана | 1; | |
18 | 4602.3710010 | Выключатель | 1; | |
19 | 4602.3710010 | Выключатель | 1; | |
20 | 5102.3709010 | Переключатель муфты вентилятора | 1; | |
21 | С306Д | Звуковой сигнал низкого тона | 1; | |
22 | 1322.3771000 | Генератор | 1; | |
23 | 13.3839600 | Датчик засоренности воздушного фильтра | 1; | |
24 | [Датчик засоренности масляного фильтра] | Датчик засоренности масляного фильтра | 1; | |
25 | 661.3710-01 | Термореле | 1; | |
26 | КЭМ 32-23 | Клапан электромагнитный | 1; | |
27 | 1112.5208000 | Стеклоомыватель | 1; | |
28 | 4320Х3724102 | Пучок проводов муфты включения вентилятора двигателя | 1; | |
29 | 2602.3829010 | Датчик аварийного давления масла | 1; | |
30 | ММ370-3829010 | Датчик давления масла | 1; | |
31 | 1112.3740 | Факельная свеча | 1; | |
32 | ТМ100А-3808000 | Датчик указателя температуры | 1; | |
33 | 90.3747010 | Реле дальнего света фар | 1; | |
34 | 1102.3741 | Клапан электромагнитный | 1; | |
35 | ТМ111-3808000-01 | Датчик сигнализатора аварийной температуры охлаждающей жидкости | 1; | |
36 | 25.3708000-30 | Стартер | 1; | |
37 | ММММ.306577.004 | Электромагнитный клапан останова двигателя | 1; | |
38 | 264.3712010 | Фонарь передний габаритный | 2; | |
39 | 431.3731010-01 | Фонарь боковой габаритный | 4; | |
40 | 90.3747010 | Реле дальнего света фар | 1; | |
41 | 90.3747010 | Реле дальнего света фар | 1; | |
42 | 90.3747010 | Реле дальнего света фар | 1; | |
43 | 90.3747010 | Реле дальнего света фар | 1; | |
44 | 12.3741000 | Резистор добавочный с электротермическим реле | 1; | |
45 | 4320Я2-3724010-40 | Пучок проводов основной в сборе | 1; | |
46 | 29.3722000-01 | Предохранитель биметаллический | 1; | |
47 | 11.7904000 | Фильтр конденсаторный | 1; | |
48 | 738.3747000-20 | Реле стартера | 1; | |
49 | 90.3747010 | Реле дальнего света фар | 1; | |
50 | 2802.3829010 | Выключатель звуковых сигналов | 1; | |
51 | 6ТБ.266.002 | Розетка штепсельная типа 47К | 1; | |
52 | П39А-3710000-0 | Ножной переключатель света фар | 1; | |
53 | 733.3747000-10 | Зуммер | 1; | |
54 | РС951А-3726010 | Реле указателей поворота | 1; | |
55 | 211.3777 | Реле задних противотуманных фонарей | 1; | |
56 | 90.3747010 | Реле дальнего света фар | 1; | |
57 | 4320Х-3724133 | Пучок проводов корректора фар | 1; | |
58 | ПР119-3722000-01 | Предохранитель плавкий на 6А | 2; | |
59 | 16.3730000 | Электродвигатель стеклоочистителя | 1; | |
60 | 4320Х-3724167-10 | Пучок проводов стеклоочистителя | 1; | |
61 | ПТ-37-3М-3714010-Т2 | Плафон кабины | 1; | |
62 | УП101-3726010-Б1 | Повторитель поворота боковой и знак автопоезда | 3; | |
63 | 4320-3724175-10 | Провод знака автопоезда в сборе | 1; | |
64 | 55571Х-3724020-30 | Пучок проводов добавочный | 1; | |
65 | МЭ226В-3730000 | Электродвигатель отопителя | 1; | |
66 | СЭ300-8102100 | Сопротивление электродвигателя отопителя | 2; | |
67 | ПР120-3722000 | Блок предохранителей | 2; | |
68 | 11.3704000-01 | Выключатель кнопочный | 1; | |
69 | 3812.3710.02.04 | Выключатель фары задней | 1; | |
70 | П147-370900-03.11 | Переключатель отопителя кабины | 1; | |
71 | ВК343-3709000-01.08 | Выключатель плафона | 1; | |
72 | ВК343-3709000-02.16 | Выключатель знака автопоезда | 1; | |
73 | 3842.3710.11.04 | Выключатель света задних противотуманных фар | 1; | |
74 | 32.3710000 | Выключатель световой аварийной сигнализации | 1; | |
75 | П305-3709010-0 | Переключатель света | 1; | |
76 | ПР119Б-3722000-01 | Предохранитель плавкий на 10А | 1; | |
77 | УБ170М-3806010 | Приемник указателя уровня топлива | 1; | |
78 | 1101.3816010 | Манометр шинный | 1; | |
79 | ПД511Е-3803010-У-ХЛ | Блок контрольных ламп правый | 1; | |
80 | АП171А-3811010 | Амперметр | 1; | |
81 | 2531.3813010 | Тахометр электронный | 1; | |
82 | 43202-3724290-11 | Провод соединения приборов с «массой» | 1; | |
83 | 16.3802010 | Спидометр | 1; | |
84 | УК171М-3807010 | Приемник указателя температуры воды | 1; | |
85 | УК170М-3810010 | Приемник указателя давления масла | 1; | |
86 | ПД512Е-3803010-У-ХЛ | Блок контрольных ламп левый | 1; | |
87 | 2212.3803-20 | Сигнализатор засоренности воздушного фильтра | 1; | |
88 | 2212.3803-13 | Сигнализатор блокировки межколесного дифференциала | 2; | |
89 | 1901.3830010 | Указатель давления | 1; | |
90 | ЭМКФ 35 | Корректор наклона фар | 1; | |
91 | 2212.3803010-16 | Сигнализатор зарядки АКБ | 1; | |
92 | 4320Х-3724137 | Пучок проводов сигнализаторов межколесной блокировки | 1; | |
93 | РС493-3803010-У-ХЛ | Прерыватель контрольной лампы ручного тормоза | 1; | |
94 | 5557Х-3724035 | Пучок проводов задний | 1; | |
95 | 4320Х3724139 | Пучок проводов к датчику включения БМКД | 1; | |
96 | ВК416Б-3709000-01 | Выключатель света щитка приборов с реостатом в сборе | 1; | |
97 | 11.3704000-01 | Выключатель кнопочный | 1; | |
98 | ВК403А-3716000 | Выключатель сигнализатора стояночного тормоза | 1; | |
99 | ВК12Б-3720000 | Выключатель гидравлический света «стоп» | 2; | |
100 | ВК503-3710110 | Выключатель сигнализации неисправности тормозной системы | 2; | |
101 | П110-3709000-А | Переключатель указателей поворота | 1; | |
102 | П147-3709000-07.09 | Переключатель стеклоочистителя | 1; | |
103 | 11.3704000-01 | Выключатель кнопочный | 1; | |
104 | ВК403А-3716000 | Выключатель сигнализатора стояночного тормоза | 1; | |
105 | 2109.3704010-30 | Выключатель зажигания | 1; | |
106 | 4320-3724098 | Провод от выключателя стояночного тормоза к колодке блока контрольных ламп в сборе | 1; | |
107 | ВК403А-3716000 | Выключатель сигнализатора стояночного тормоза | 1; | |
108 | ВК403А-3716000 | Выключатель сигнализатора стояночного тормоза | 1; | |
109 | ИЛАЕ.563414.011 | Аккумуляторная батарея | 2; | |
110 | 4320-3724284-01 | Провод от аккумуляторной батареи к розетке | 1; | |
111 | ПС315-3723100 | Розетка внешнего запуска (позиция 33) | 1; | |
112 | 557-3724050 | Провод от аккумуляторной батареи к стартеру | 1; | |
113 | 1402.3737000 | Выключатель "массы" | 1; | |
114 | 5557-3724080-10 | Провод соединения аккумуляторных батарей с выключателем «массы» | 1; | |
115 | 375-3724070 | Провод от стартера на МАССУ в сборе | 1; | |
116 | 4320-3724283-01 | Провод от выключателя «массы» к розетке | 1; | |
117 | 5557-3724070-30 | Провод соединения аккумуляторных батарей | 1; | |
118 | 2702.3829010 | Датчик падения давления воздуха в баллонах | 3; | |
119 | 55571Х-3724145 | Пучок проводов к датчику аварийного давления | 1; | |
120 | ВК403А-3716000 | Выключатель сигнализатора стояночного тормоза | 2; | |
121 | 5202.3827010 | Датчик указателя уровня топлива | 1; | |
122 | ФП131АБ-3717010 | Фонарь освещения номерного знака | 2; | |
123 | 7442.3716010-10 | Фонарь задний | 2; | |
124 | 55571Х-3724040-10 | Пучок проводов задних сигнальных фонарей | 1; | |
125 | ПС325-3723100 | Розетка штепсельная | 1; | |
126 | ПС326-3723100 | Розетка прицепа | 1; | |
127 | 171.3711010 | Фара-прожектор | 1; |
Содержащиеся в справочниках-каталогах запасные части и детали не предлагаются к продаже, а носят исключительно информационный характер